Aller au contenu

Exercice train épicycloïdal


morganfsnt

Messages recommandés

Nouveau, 20ans Posté(e)
morganfsnt Nouveau 1 message
Baby Forumeur‚ 20ans‚
Posté(e)

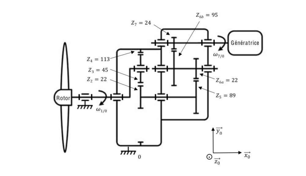
Bonsoir, je m’adresse à ce forum car j’ai un exercice sur le train épicycloïdal et je n’ai rien compris.

j’aimerais si c’est possible avec de l’aide, en sachant que je dois calculer le rapport de transmission de l’étage 1, 2 et 3 puis le rapport global.

 

merci d’avance 

IMG_8559.jpeg

Lien à poster
Partager sur d’autres sites

Annonces
Maintenant
Invité Jim69
Invités, Posté(e)
Invité Jim69
Invité Jim69 Invités 0 message
Posté(e)
il y a 10 minutes, morganfsnt a dit :

Bonsoir, je m’adresse à ce forum car j’ai un exercice sur le train épicycloïdal et je n’ai rien compris.

Bonsoir

 moi non plus je n’ai rien compris.

Lien à poster
Partager sur d’autres sites

Membre, Docteur Honoris Causa es "Patati & Patata ...", 62ans Posté(e)
BadKarma Membre 15 218 messages
62ans‚ Docteur Honoris Causa es "Patati & Patata ...",
Posté(e)

Où quand l'EN incite une jeunesse désœuvrée et Inculte à consommer du LSD afin de résoudre une énigme posée portant sur un dispositif conçu par un scientifique possédé par l'esprit du grand Gibus ...

RIP ROUXEL 

Lien à poster
Partager sur d’autres sites

Membre, Obsédé textuel, 74ans Posté(e)
Gouderien Membre 39 267 messages
74ans‚ Obsédé textuel,
Posté(e)

Déjà un train avec un rotor, c'est bizarre.

Lien à poster
Partager sur d’autres sites

Membre, 55ans Posté(e)
guernica Membre 22 528 messages
Maitre des forums‚ 55ans‚
Posté(e)
à l’instant, Gouderien a dit :

Déjà un train avec un rotor, c'est bizarre.

ça doit être un train qui a été construit spécialement pour emmerder les élèves...

Lien à poster
Partager sur d’autres sites

Membre, 50ans Posté(e)
Elisa* Membre 16 459 messages
Maitre des forums‚ 50ans‚
Posté(e)
à l’instant, guernica a dit :

ça doit être un train qui a été construit spécialement pour emmerder les élèves...

Rien que son nom, il est imprononçable ! :baby:

Lien à poster
Partager sur d’autres sites

Membre, 47ans Posté(e)
moi et pas moi Membre 1 679 messages
Forumeur vétéran‚ 47ans‚
Posté(e)

Rien compris, perso, je crois que je me comprends, mais...

 

Lien à poster
Partager sur d’autres sites

Membre, Posté(e)
Tor boudine Membre 4 763 messages
Maitre des forums‚
Posté(e)
il y a une heure, morganfsnt a dit :

j’ai un exercice sur le train épicycloïdal et je n’ai rien compris.

Tu connais personne qui travaille à la SNCF ?

Lien à poster
Partager sur d’autres sites

Membre, 70ans Posté(e)
Phylou Membre 14 280 messages
Maitre des forums‚ 70ans‚
Posté(e)

Moi, je ne  sais même pas ce qu'est un train epicyclotruc. 

Lien à poster
Partager sur d’autres sites

Membre, asilien par envie, 150ans Posté(e)
panda_en_kimono Membre 41 712 messages
Maitre des forums‚ 150ans‚ asilien par envie,
Posté(e)

Vous pouvez répéter la question ? :aie:

Lien à poster
Partager sur d’autres sites

Invité Jim69
Invités, Posté(e)
Invité Jim69
Invité Jim69 Invités 0 message
Posté(e)
Il y a 2 heures, moi et pas moi a dit :

Rien compris, perso, je crois que je me comprends, mais...

 

D'accord. C’est bien chiant. De la méca quoi. La question c’est donc de l’application du cours. Si t’as rien compris au cours effectivement pas facile d’appliquer les calculs.

Phase 1 : identifier les composants satellite, porte satellite et planétaire. 
Phase 2 : choix du sens. 
Phase 3 : application de la formule de Willis. 
Phase 4 : faire le calcul.

J’oserais dire que c’est assez systématique, par contre faut avoir suivi le cours. 
La vidéo c’est du rappel de cours. Mais c’est effectivement ce qu’il faut faire pour l’exo.

Lien à poster
Partager sur d’autres sites

Invité Jim69
Invités, Posté(e)
Invité Jim69
Invité Jim69 Invités 0 message
Posté(e)
Il y a 1 heure, Phylou a dit :

Moi, je ne  sais même pas ce qu'est un train epicyclotruc. 

Des trucs dans le genre : 
 

image.png

Je connaissais pas le nom générique, mais on en trouve typiquement dans des maquettes de voitures Lego. C’est un differentiel.

Lien à poster
Partager sur d’autres sites

Invité Jim69
Invités, Posté(e)
Invité Jim69
Invité Jim69 Invités 0 message
Posté(e)

Applications

170px-Train_%C3%A9picyclo%C3%AFdal_sur_broyeur_%C3%A0_v%C3%A9g%C3%A9taux.JPG Train épicycloïdal d'un broyeur à végétaux.

Un peu partout donc. Bon ben j’aurais appris un truc de culture générale en mécanique.

Lien à poster
Partager sur d’autres sites

Invité Jim69
Invités, Posté(e)
Invité Jim69
Invité Jim69 Invités 0 message
Posté(e)

J’imagine que le mec qui a posté la question et qu’on ne reverra plus, fait des études supérieures en méca. BUT (anciennement DUT) en méca ou école d'ingé méca. J’aurais pas aimé même si au final ça ne semble pas si compliqué que ça. Mais faut une bonne mémoire pour se rappeler la formule de Willis par exemple (j’ai pas détaillé la formule mais j’ai pas l’impression qu’elle soit parlante, tout du moins pour moi, et donc difficile à retenir). 

Lien à poster
Partager sur d’autres sites

Annonces
Maintenant

Archivé

Ce sujet est désormais archivé et ne peut plus recevoir de nouvelles réponses.

×